基本原理
制氮装置是以压缩空气为原料,以碳分子筛为吸附剂,利用碳分子筛对氮、氧的选择性吸附,采用变压吸附(PSA)技术,在常温、低压下,把空气中的氮分离出来,从而制得氮气。
碳分子筛对氮、氧的分离作用主要是基于氮、氧分子在分子筛表面的扩散速率不同。较小直径的氧分子扩散较快,较多地进入分子筛固相;较大直径的氮分子扩散较慢,较少进入分子筛固相。这样,氮分子在气相中得到富集。一段时间后,分子筛对氧的吸附达到一定程度,通过减压,被碳分子筛吸附的气体被释放出来,分子筛也就完成了再生。
这是基于碳分子筛在不同压力下对吸附气体的吸附量不同的特点。变压吸附制氮装置通常使用二台并联的吸附器,交替进行加压吸附和减压再生,操作循环周期约2分钟。

(动力学曲线图)
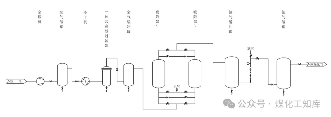
工艺流程
空气经空压机压缩后,先经空气储罐自然冷却,大量的水和油在此排除,再经冷干机进行冷冻干燥,最后经一体式高效过滤器除去所有的油和绝大部分的水后,进入变压吸附制氮装置制备氮气。
进入制氮装置的压缩空气,经空气缓冲罐稳压,进入填充碳分子筛的吸附器,洁净的压缩空气在此进行氧、氮分离,制得的氮气送至氮气缓冲罐,经氮气分析仪检测、流量计计量,不合格氮气通过放空阀放空,合格氮气通过产品阀送往氮气储罐,以备生产使用。
制氮装置出口的放空阀和产品阀由PLC自动切换。氮气纯度不合格时放空阀打开、产品阀关闭,不合格氮气被排至大气中。氮气纯度合格时产品阀打开、放空阀关闭,合格氮气送往氮气储罐。

(工艺流程图)
基本步骤
吸附
压缩空气从A吸附器底端进入,由下往上通过碳分子筛床层,向顶部流动,O2和H2O被吸附,产品氮气由A吸附器顶部出口流出。
均压
A吸附器经一段时间的吸附,吸附器内的碳分子筛吸附接近饱和,此时B吸附器正好解吸完毕。这时,A吸附器自动停止吸附,在极短的时间内,通过A、B吸附器相连的管道,将A吸附器内接近一半的气送至B吸附器,使得A、B吸附器压力相对均衡。此步骤能达到提高制氮效率的目的。
解吸再生
均压完毕后,A吸附器通过底端管口将剩余气体排出,将A吸附器压力迅速降至常压,从而脱除已吸附的O2、H2O,实现碳分子筛的解吸再生。
吹扫再生
为了使A吸附器内的碳分子筛彻底再生,会从系统中提取少量成品氮气,对A吸附器进行逆流吹扫。
当一台吸附器在吸附产氮时,另一吸附器同时进行再生(即解吸再生和吹扫再生),二台吸附器交替进行吸附、均压、解吸再生、吹扫再生,完成氧氮分离,连续送入压缩空气,连续制出产品氮气。
关键技术
1、碳分子筛:碳分子筛的品质决定了变压吸附制氨装置的产氮性能及能耗,所以选择品质优良的碳分子筛非常关键。

(分子筛图)
2、压缩空气里的杂质:压缩空气中带有大量的水、油和部分颗粒,而碳分子筛一旦被这些物质污染,其氧、氮分离的性能,即装置的产氮量、氮气纯度也随之下降,此现象俗称碳分子筛"中毒”。如何除去这些物质,保持装置平稳的制氮性能是变压吸附制氮的关键技术。
3、碳分子筛粉化的问题:碳分子筛的粉化是因变压吸附工艺造成的,碳分子筛一直处于压力变化状态中,变压吸附的多个步骠高速气流频繁冲击,最终导致碳分子筛粉化。如何缓解这种破坏性冲击,一直是变压吸附工艺很难攻克的难题。
文章内容来源化工技术服务,流程工业整理编辑,责任编辑:胡静,审核人:李峥
版权声明∶转载流程工业网内容,请在正文上方注明来源和作者,且不得对内容作实质性改动;微信公众号、头条号等新媒体平台,转载请联系授权。邮箱∶process@vogel.com.cn,电话:16601379371(同微信)
蝶阀也叫蝴蝶阀, 顾名思义, 它的关键性部件好似蝴蝶迎风, 自由回旋 。蝶阀的阀瓣是圆盘, 围绕阀座内的一个轴旋转, 旋角的大小, 便是阀门的开闭度。
2022-06-12 本网编辑
随着“双碳”目标的提出以及相关政策的落地,中国的能源转型已成必选项,未来十年传统的化石能源,如石油、煤炭和天然气在能源消费占比中将逐步缩小,可再生清洁能源比例将逐步提升。在可再生能源中,氢能由于其能量密度高、清洁环保、可持续等优点,被认为是21世纪的“终极能源”。目前,氢能已经被写入国家能源法和“十四五”发展规划,与光伏、风电一道,成为未来中国能源转型的关键抓手和方向,是30/60目标的主要支撑,对能源转型具有重要意义。目前我国氢能发展面临的障碍之一是廉价氢气的获得,尤其是不产生二氧化碳的“绿氢”成本太高,推广使用难度较大,不适于在氢能起步阶段大规模推广。而工业副产氢,即焦炉煤气、炼厂气和氯碱化工尾气等气体氢气资源丰富,在现阶段适合推广。
2022-03-07 本网编辑
2026-05-09
2026-05-07
2026-05-09
2026-05-11
2026-05-06
2026-05-14
2026-04-29
工业是节能降碳的重点领域,也是实现“3060”碳达峰碳中和目标的关键。党的二十大报告明确提出,积极稳妥推进碳达峰碳中和,推进降碳、减污、扩绿、增长,完善能源消耗总量和强度调控,重点控制化石能源消费,逐步转向碳排放总量和强度“双控”制度。为了回顾 2023 年工业企业在节能降碳、绿色可持续发展方面的成就,了解当下的创新技术和应用,《流程工业》编辑部在 2024 年第一期特别策划了“工业碳中和”专题,邀请了一批国内外优秀的工业企业分享观点和产业实践,为广大的流程工业企业提供绿色可持续发展的启迪和借鉴。
作者:本刊编辑部
评论
加载更多