化工工艺流程图是用图示的方法把化工生产的工艺流程和所需的设备、管道、阀门、管件、管道附件及仪表控制点表示出来的一种图样,是设备布置和管道布置设计的依据,也是施工、操作、运行及检修的指南,是化工工艺设计的主要内容。
绘制化工工艺流程图是化工制图的内容之一,因此,国家《机械制图》标准对化工制图的约束,在绘制化工工艺流程图同样有效。但由于化工工艺流程图的特殊性,原化工部对化工工艺流程图制定了一套行业标准。标准对图样幅画、标题栏等作了说明,并规定了设备图形、线型、阀门管件图线、图例等的表达方式,设备、管线、仪表等的标注形式等。
煤气化技术工艺流程
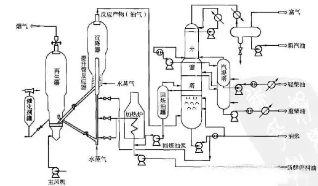
催化裂化工艺过程
芳烃抽提系统流程图

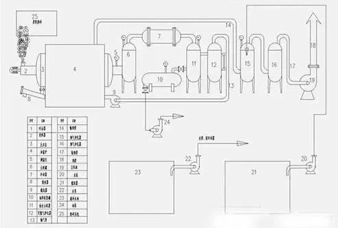
脱硫流程图
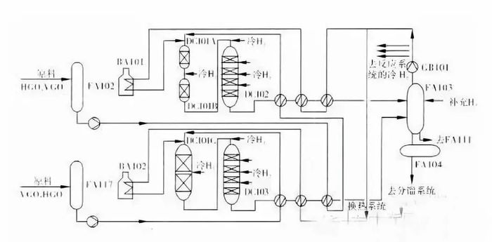
加氢裂化装置反应系统工艺流程
加氢裂化流程图
氢气再接触部分流程
加氢裂化工艺流程图
重整工艺流程图
反再部分工艺流程
炼油事业部物流简图
化工事业部物流简图
化工产品图
石油化工行业流程
原油冶炼利润及工艺分析
石脑油芳构化流程图
甲醇流程图
天然气下游生产工艺流程示意图
RLGA在石油天然气上的应用
石油化工简易流程图
石化化纤产业链流程图
燃料-化工型炼油厂工艺流程框图
常减压蒸馏装置原则工艺流程图
连续装置预处理系统流程图
分段式炼油工艺流程图
炼油设备流程图
烧结烟气脱硫
最新资料分享
流程工业
2026-05-09
2026-04-24
2026-05-09
2026-05-07
2026-05-06
2026-05-11
2026-04-23
工业是节能降碳的重点领域,也是实现“3060”碳达峰碳中和目标的关键。党的二十大报告明确提出,积极稳妥推进碳达峰碳中和,推进降碳、减污、扩绿、增长,完善能源消耗总量和强度调控,重点控制化石能源消费,逐步转向碳排放总量和强度“双控”制度。为了回顾 2023 年工业企业在节能降碳、绿色可持续发展方面的成就,了解当下的创新技术和应用,《流程工业》编辑部在 2024 年第一期特别策划了“工业碳中和”专题,邀请了一批国内外优秀的工业企业分享观点和产业实践,为广大的流程工业企业提供绿色可持续发展的启迪和借鉴。
作者:本刊编辑部
评论
加载更多