考虑到解析气回收管线内积存的工艺冷凝液中含有 CO2、H2S 等酸性气体长期导致管线腐蚀,研究后提出了一系列改造措施,包括止回阀倒转、8字盲板的加装以及新增导淋管线的设计,旨在减少酸性冷凝液在管线中的积存,降低腐蚀风险。施工要点强调了采用现场预制、不在线动火等安全措施,确保施工安全和效率。材料采购计划详细列出了所需管材、连接件、法兰以及螺栓螺母等材料规格与数量。通过改造前后流程对比分析,展示了改造措施的具体实施效果。改造效果评估部分证明了改造措施有效提高了系统的安全性,降低了腐蚀和泄漏的风险,提升了整个生产系统的稳定性和经济效益。
本文刊登于PROCESS《流程工业》2024年第07期,原文标题《化学工程中解析气回收管线预防腐蚀改造技术研究》,本文作者张杰、付路路,供职于山东华鲁恒升化工股份有限公司,孙建伟供职于德州市应急管理技术服务中心。
1 引言
1.1 研究背景
在化学工程领域,管线的腐蚀问题一直是影响生产安全和效率的重要因素之一。特别是在乙二醇解析气回收过程中,管线接头处的腐蚀问题尤为突出。乙二醇解析气管线是化工生产中的关键环节,用于回收和利用解析过程中产生的气体,其中包含 CO2、H2S 等酸性腐蚀气体。这些酸性气体在管线内与工艺冷凝液接触,长期累积会导致管线腐蚀,严重时可能造成泄漏甚至爆炸事故,对生产安全造成极大威胁。因此,对乙二醇解析气回收管线进行腐蚀防治,是确保化学工程安全运行的关键 。
1.2 研究的必要性和意义
乙二醇生产过程中解析气的有效回收不仅可以提高资源的利用效率,还能减少环境污染,具有重要的经济和环境价值。然而,解析气管线中酸性腐蚀气体的存在,使得管线易于腐蚀损坏,这不仅会增加维修成本,还可能导致生产中断,甚至引发安全事故。因此,研究乙二醇解析气回收管线的腐蚀问题及其防治措施,对于提高化学工程的安全性、稳定性和经济性具有重要意义。通过对管线进行改造,采用先进的腐蚀防治技术,不仅可以有效延长管线的使用寿命,减少维护成本,还能确保生产过程的连续性和安全性,为化工企业的可持续发展提供技术支持 。
2 改造原因分析
2.1 现场解析气管线的配置及问题描述
在乙二醇生产过程中,解析气回收管线扮演着重要角色,主要负责回收和利用解析过程中产生的气体。现场管线配置显示,乙二醇解析气回收管线的接头位于一期变换煤气大管正下方。存在一个约10m 的竖直管段,连接从切断阀到接头处 。由于该管线暂未投入使用,其后段管线内常常积存有工艺冷凝液。该情况未得到及时处理,长期累积的工艺冷凝液中含有的 CO2、H2S 等酸性气体,对管线造成了持续的腐蚀威胁,增加了管线损坏及泄漏的风险。
2.2 腐蚀原因分析
2.2.1 工艺冷凝液的组成及其腐蚀性
工艺冷凝液主要来源于乙二醇解析过程中的气体冷凝,包含了水、乙二醇以及少量的酸性气体,如 CO2 和 H2S。这些酸性气体在水中溶解形成了酸性溶液,对管线材料(尤其是碳钢材料)具有明显的腐蚀作用。长期接触会导致管线内壁腐蚀加剧,腐蚀产物还可能堵塞管线,影响管线的正常使用 。
2.2.2 管线设计及安装位置的问题
解析气回收管线的设计及安装位置存在一定的问题。接头处位于一期变换煤气大管正下方的配置,加上约 10m的竖直管段,未考虑到长期积存工艺冷凝液可能导致的腐蚀问题。此外,管线未投入使用时缺乏有效的排液措施,使得酸性冷凝液在管线内部长期积存,加剧了腐蚀现象。
2.3 潜在的风险及其影响
长期积存的工艺冷凝液不仅会导致管线腐蚀加剧,减薄甚至穿孔,还可能因腐蚀产生的微小裂纹和孔洞引发管线泄漏。一旦发生泄漏,含有易燃易爆成分的解析气可能会泄漏到环境中,增加发生爆炸事故的风险。此外,管线的腐蚀和泄漏还会影响乙二醇的生产效率和产品质量,导致生产成本增加,严重时可能需要停产进行维修,对企业的正常运营造成重大影响。因此,对解析气回收管线进行预防腐蚀改造,是保证生产安全、提高经济效益的必要措施。
3 改造措施设计
3.1 改造目标
本项改造的主要目标是通过技术改造措施,显著减少乙二醇解析气回收管线的腐蚀风险,从而延长管线的使用寿命,确保生产过程的安全性和连续性。具体而言,改造旨在实现以下几点:首先,通过改变管线内部的流体动力学条件,减少酸性冷凝液在管线中的积存;其次,采取有效的隔离措施,防止腐蚀介质直接接触到管线;最后,确保改造后的管线能够在不降低生产效率的前提下,有效防止腐蚀发生,从而减少维护成本,避免生产事故的发生。
3.2 改造方案概述
3.2.1 止回阀倒转及流动方向改变
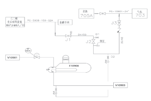
对解析气管线阀门组进行改造,将管线止回阀倒转,流动方向改变,而且再将 8 字盲板加到第一道切断阀处,改造前工序流程如图 1 所示。通过增加一条 2'' 管线将解析气管线阀间导淋与一期变换E10908废锅管程出口管线导淋进行连接,使解析气管线第二道切断阀后管线内工艺气流动,防止管线积液腐蚀管线。因解析气管线连接煤气大管,该处压力 6.0MPaG,E10908 工艺气出口管线压力 5.8MPaG,两点压差在0.2MPaG,可保证管线气体流动。

图 1 改造前工序流程
改造方案中,止回阀的倒转被提出作为一项关键措施。通过调整止回阀的安装方向,改变管线内介质的流动方向,可有效避免冷凝液在无使用状态时的长期积存。这一措施能利用管线内介质的流动,帮助排出积存的酸性冷凝液,减少腐蚀性物质与管线材料接触的机会。
3.2.2 8字盲板的加装
在第一道切断阀处加装8字盲板,作为一项物理隔离措施,旨在进一步降低腐蚀风险。8字盲板可以在管线检修或长期不用时有效隔离管线,防止腐蚀性介质进入管线系统,为管线的长期保护提供了一项可靠的安全措施。
3.2.3 新增导淋管线的设计
改造方案中还包括新增一条导淋管线的设计,如图2 所示将解析气管线阀间导淋与一期变换废锅管程出口管线导淋进行连接。这一措施旨在确保解析气管线内部有工艺气流动,利用两点之间的压差促进气体流动,从而防止工艺冷凝液在管线内积存,降低腐蚀风险。

图 2 改造后工序流程
3.3 改造方案的预期效果
预期这一系列改造措施将显著提高解析气回收管线的安全性和可靠性。通过改变流动方向和增加物理隔离措施,可以有效减少酸性冷凝液对管线的腐蚀作用,延长管线使用寿命。新增导淋管线的设计,保证了管线内部介质的持续流动,从而避免了冷凝液的积存和腐蚀风险。整体而言,这些措施将大大减少因腐蚀而导致的维护成本,避免了潜在的安全事故。
4 施工要点与安全措施
4.1 施工过程概述
4.1.1 管线预制与安装
施工过程中,管线的预制和安装是关键步骤之一。首先,依据改造设计方案,对所有需要的管段进行预制,包括新的导淋管线及其连接部件。预制过程需在专业的加工厂或指定区域进行,以确保管线的尺寸准确性和材质符合设计要求。预制完成后,将预制好的管线运输到现场进行安装。安装过程中,需严格遵守技术规范,使用合格的连接件(如法兰、螺栓等),并确保所有连接点的密封性和稳定性。对于已有管线的连接处,需特别注意对接口的处理,确保新旧管线的无缝对接,以避免泄漏风险,现场解析气管线配管如图 3 所示。

图 3 现场解析气管线配管
4.1.2 止逆阀更换与安装
止逆阀的更换与安装是本次改造的另一重要环节。改造方案要求将原有止逆阀倒转或更换,以改变管线内介质的流动方向。在进行止逆阀的更换和安装时,首先需关闭相关管线,确保作业区域安全。然后按照制造商提供的技术指南进行操作,确保止逆阀安装正确,阀门方向符合设计要求。安装完成后,进行严格的测试,包括压力测试和泄漏测试,确保新安装的止逆阀能够正常工作,且无泄漏现象。
4.2 安全措施
4.2.1 不在线动火的作业要求
考虑到化工区域的特殊性,施工过程中需严格执行不在线动火的作业要求。所有的管线预制、更换和安装作业,都需在没有明火的条件下完成,以避免引发火灾或爆炸事故。对于需要热处理的部分,应在事先设定的安全区域进行,且需采取相应的防火、防爆措施。此外,施工现场应配备足够的消防设备,包括灭火器、消防栓等,确保在紧急情况下能迅速响应。
4.2.2 施工安全控制措施
为确保施工人员的安全和施工过程的顺利进行,必须制定并实施一系列的施工安全控制措施。这包括但不限于:施工人员必须佩戴安全帽、安全带和其他个人防护装备;施工区域应设立明显的安全警示标志,限制无关人员进入;施工前应进行安全技术交底,确保每位施工人员了解作业风险和应对措施;对施工现场进行定期的安全检查,及时发现并纠正安全隐患。通过这些措施的实施,可有效预防和减少施工过程中的安全事故,保障施工人员和设备的安全。
5 材料采购计划
5.1 采购材料列表
5.1.1 管材与连接件
对于乙二醇解析气回收管线的改造项目,首先需采购相应规格的管材。考虑到化学工程中对材质的严格要求,选用的管材应为 304 不锈钢,以确保良好的耐腐蚀性能。连接件包括但不限于各类法兰、快速接头和压力表接头等,同样推荐采用 304 不锈钢材质,以保证整个管线系统的统一性和密封性。
5.1.2 法兰、变径及弯头
法兰是管线连接的关键部件,需选 用 WN25-600,RF 和 WN25-900,RF 两种规格,材质为 304 不锈钢,以适应不同连接环境的需求。变径件和弯头用于管线的转向和直径变换,分别采购 1''×2'' SCH80S 的变径和 1'' 及 2''SCH80S 的 90°弯头,同样选用 304 不锈钢,确保管线的流畅和密封。
5.1.3 螺栓与螺母
螺栓与螺母为法兰连接的必要部件,根据法兰的规格,分别选用 M1695和 M24140 的全螺纹螺栓,以及相应规格的螺母。材质建议选择 35CrMo 和30CrMo,这种材质具有良好的力学性能和耐蚀性,可以保证连接的可靠性。
5.1.4 缠绕垫与其他辅材
缠绕垫作为密封材料,是防止管线泄漏的重要保障。选用 D25-600 和D25-900 两种规格,材质为 2424,以适应不同规格法兰的密封需求。其他辅材包括但不限于焊接材料、防腐涂料等,根据施工现场的实际需求进行采购。
5.2 材料规格与数量
根据改造方案具体要求,对上述材料的规格和数量进行了详细规划,见表1。例如,无缝钢管 1” SCH80S 共计需要6m,2” SCH80S 则需要 80m,以满足新增导淋管线的需求。法兰、变径、弯头等根据连接点的实际数量进行采购,确保改造过程中的材料充足。螺栓与螺母、缠绕垫等辅材的数量也根据连接件的数量和规格进行了相应的配比,以保证施工过程中各项材料的供应充足,避免因材料短缺导致的施工延期。此外,还考虑了一定比例的备用材料,以应对施工过程中可能出现的意外需求。
表 1 采购材料规格表

6 改造前后流程对比
6.1 改造前原流程分析
改造前的原流程主要存在几个问题。首先,乙二醇解析气回收管线的设计未能有效防止酸性工艺冷凝液在管线中的长期积存,这主要是因为解析气进口阀后管线内缺乏有效的流动,导致CO2、H2S 等酸性气体在冷凝液中形成,增加了管线的腐蚀风险。其次,管线接头位于一期变换煤气大管正下方的位置,以及约10m 的竖直管段设计,未考虑到长期积存冷凝液可能导致的腐蚀问题。此外,该设计缺乏有效的物理隔离措施,如 8 字盲板,以防止在管线检修或不使用时腐蚀介质的进入。
6.2 改造后流程设计
6.2.1 流程图解释
改造后的流程设计通过一系列措施优化了原有的管线配置。首先,止回阀的倒转和流动方向的改变,增加了管线内部介质的流动性,帮助排出积存的酸性冷凝液,减少了腐蚀性物质与管线材料的直接接触。其次,加装的 8 字盲板为管线提供了有效的物理隔离,在管线检修或不使用时防止腐蚀介质的进入。最后,新增的导淋管线设计,通过连接解析气管线与 E10908 废锅管程出口管线,保证了管线内的工艺气流动,进一步减少了积液造成的腐蚀风险。
6.2.2 改造后流程的优势
改造后的流程具有明显的优势:增强了管线内介质流动性,有效避免了酸性冷凝液的长期积存,显著降低了腐蚀风险;物理隔离措施的加装,如 8字盲板,为管线提供了更强的安全保障,防止了在非使用状态下腐蚀介质的侵入;此外,通过改进的流程设计,保持了管线内部的持续流动,进一步减少了腐蚀的可能性,提高了管线的使用寿命和安全性。总体而言,改造后的流程在显著提高了生产的安全性和稳定性,为化学工程领域提供了重要的参考价值。
7 改造效果评估
7.1 改造措施实施前后比较
7.1.1 管线腐蚀情况
改造前,乙二醇解析气回收管线因长期积存含有 CO2、H2S 等酸性腐蚀气体的工艺冷凝液,导致管线内壁严重腐蚀,存在减薄甚至穿孔的风险,腐蚀产物还可能导致管线堵塞,影响系统运行的稳定性。改造后,通过止回阀倒转、8 字盲板加装以及新增导淋管线等措施,有效避免了酸性腐蚀气体在管线中的积存,显著降低了管线的腐蚀速率,提高了管线的使用寿命和系统的可靠性。
7.1.2 系统安全性分析
改造措施实施前,由于管线腐蚀引起的泄漏风险,极大增加了生产过程中发生爆炸事故的可能性,对人员安全和生产安全构成严重威胁。改造后,通过有效的腐蚀防治和安全设计,降低了管线泄漏的风险,提高了整个生产系统的安全性,确保了生产过程的连续性和稳定性,保障了人员和设备的安全。
7.2 治理效果分析
7.2.1 清洁频率提高的效果
通过提高管线的清洁频率,加上定期的检查和维护,有效减少了管线内部的腐蚀情况,延长了管线及相关设备的使用寿命。清洁工作的规范化和常态化,使得管线保持在较好的工作状态,减少了因腐蚀导致的维修和更换成本,提高了整个系统的经济效益。
7.2.2 施工尘土控制的效果
对建筑工地进行严格的尘土控制,如设置围挡、喷水抑尘等措施,有效减少了施工过程中扬尘对周边环境的影响,降低了解析气管线腐蚀的风险。此外,这些措施还有助于改善工地周边的空气质量,对保护环境、提高居民生活质量具有积极作用。
7.2.3 绿化覆盖效果分析
增强绿化覆盖,尤其是在管线周边实施植被恢复和绿化工程,不仅美化了生产环境,还通过植物的自然过滤作用,捕捉空中的尘埃和有害气体,减少了扬尘对管线腐蚀的影响。长期来看,这些绿化措施对提高区域的生态质量,构建和谐的生产环境具有重要意义。
8 结语
通过本研究的深入分析和技术改造,乙二醇解析气回收管线的腐蚀问题得到了有效控制和预防。改造措施的实施不仅提高了管线的使用寿命,降低了维护成本,而且提升了整个生产过程的安全性和可靠性。此外,采用的安全施工措施和材料采购规划进一步确保了改造过程的高效和安全,为化学工程中类似问题的解决提供了宝贵的经验和参考。未来,持续关注管线运行状态,定期进行检查和维护,将是确保长期稳定运行的关键。
本文系“流程工业”首发,未经授权不得转载。责任编辑:胡静,审核人:李峥
版权声明∶转载流程工业网内容,请在正文上方注明来源和作者,且不得对内容作实质性改动;微信公众号、头条号等新媒体平台,转载请联系授权。邮箱∶process@vogel.com.cn,电话:16601379371(同微信)
风机包括通风机、透平鼓风机、罗茨鼓风机和透平压缩机,详细划分为离心式压缩机、轴流式压缩机、离心式鼓风机、罗茨鼓风机、离心式通风机、轴流式通风机和叶氏鼓风机等7大类。
2025-05-06 公开信息
巴斯夫于CHINAPLAS 2025国际橡塑展宣布其聚氨酯闭环回收技术“Loop”实现商业化突破。该技术通过“Advanced Liquification”(先进液化)工艺,将聚氨酯废料转化为可重新参与生产的原料,回收率高达100%,且再生材料性能与原生材料持平 。
2025-04-25 胡静
2026-03-25
2026-03-19
2026-03-23
2026-03-20
2026-03-24
2026-04-02
2026-04-07
工业是节能降碳的重点领域,也是实现“3060”碳达峰碳中和目标的关键。党的二十大报告明确提出,积极稳妥推进碳达峰碳中和,推进降碳、减污、扩绿、增长,完善能源消耗总量和强度调控,重点控制化石能源消费,逐步转向碳排放总量和强度“双控”制度。为了回顾 2023 年工业企业在节能降碳、绿色可持续发展方面的成就,了解当下的创新技术和应用,《流程工业》编辑部在 2024 年第一期特别策划了“工业碳中和”专题,邀请了一批国内外优秀的工业企业分享观点和产业实践,为广大的流程工业企业提供绿色可持续发展的启迪和借鉴。
作者:本刊编辑部
评论
加载更多